www.sondersignalanlagen.com

www.sondersignalanlagen.com (https://sosi.myds.me/forum/index.php)
-   Hella RTK + OWS (https://sosi.myds.me/forum/forumdisplay.php?f=54)
-   -   RTK 7: Geschirmtes Kabel von Switchbox zur ZSE (https://sosi.myds.me/forum/showthread.php?t=32439)

2899tobias 19.06.2024 15:12

RTK 7: Geschirmtes Kabel von Switchbox zur ZSE
 
Liste der Anhänge anzeigen (Anzahl: 1)
Hallo zusammen,

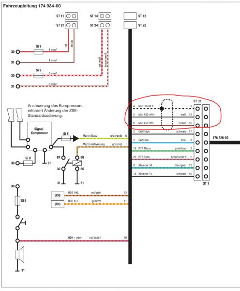
meine RTK 7 funktioniert mittlerweile perfekt bis auf die Sprachdurchsagen vom HA 115. Dazu fehlt mir ein geschirmtes Kabel mit drei Adern von der Switchbox (Stecker 32) zur ZSE:

Anhang 29583

Weiß jemand wo ich so ein Kabel bzw. etwas vergleichbares erstehen kann? Oder vielleicht hat jemand zufällig noch ein solches Kabel oder einen Rest da. Würde mich über jeden Hinweis freuen!

Sanyo 20.06.2024 11:04

Hi,

ich würde sagen, dir reichen 2 Adern. Die dritte Ader ist der Schirm.
So eine Leitung ist auch einfacher zu finden denk ich.

Ich wühle mal ein wenig bei mir...

2899tobias 20.06.2024 11:40

Zitat:

Zitat von Sanyo (Beitrag 332795)
Hi,

ich würde sagen, dir reichen 2 Adern. Die dritte Ader ist der Schirm.
So eine Leitung ist auch einfacher zu finden denk ich.

Ich wühle mal ein wenig bei mir...

Super, danke dir!

brues 21.06.2024 17:06

Abhängig vom Querschnitt den man braucht würde es auch jedes USB Kabel tun meine ich. Die Datenleitungen da drin sind immer geschirmt. Man müsste sich nur ein Kabel suchen wo der Schirm aus Metallgeflecht ist dann ließe sich der auch halbwegs gescheit verlöten. Ich meine da was von 450millivolt gelesen zu haben, das sollten die beiden Litzen im Schirm auch mitmachen.

Sanyo 24.06.2024 08:52

Hi,

leider hab ich nichts mehr rumliegen, was dir helfen würde.

Aber die genannte geschirmte Datenleitung ist ganz sicher ein Ansatz.

2899tobias 24.06.2024 13:22

Na dann werde ich das mal ausprobieren, Besten Dank bis hierhin :)


Alle Zeitangaben in WEZ +2. Es ist jetzt 19:07 Uhr.

Powered by vBulletin® Version 3.8.11 (Deutsch)
Copyright ©2000 - 2026, Jelsoft Enterprises Ltd.