Zurück   www.sondersignalanlagen.com > Signalanlagen > FIAMM-Hörner
Kennwort vergessen?

Hinweise

Antwort
 
Themen-Optionen Ansicht
Alt 12.02.2013, 01:30   #1
irma14-86

Bronze-Mitglied
 
Benutzerbild von irma14-86
 
Registriert seit: 17.10.2010
Ort: Kreis Recklinghausen
Beiträge: 680
Standard Fiamm Tonfolgesteuergerät Hilfe wird benötigt!

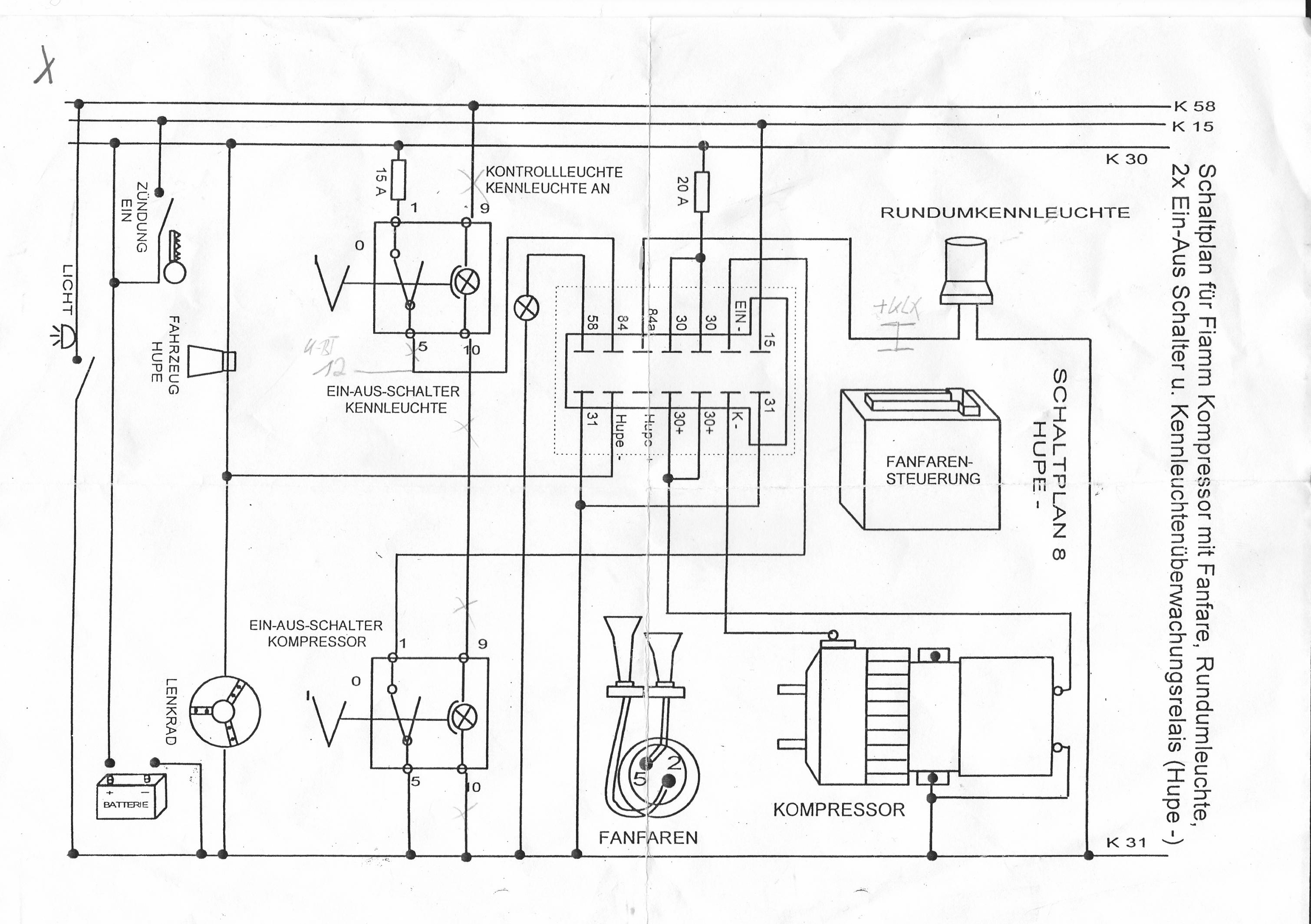
Habe mir um meine Fiamm Anlage betrieben zu können ein Tonfolgesteuergerät geholt welches speziell für die Fiamm Anlage vertrieben wird.
Es war gedacht um sich den Kabelsalat zu ersparen.

An und für sich eine Gute Sache, wenn Sie funktioniert Ich gehe einfach mal davon aus, dass dieses blöde Steuergerät keine Blitzkennleuchte erkennt.

Jemand eine Idee wie ich die KL- Kontrolle brücken oder umgehen kann?
Miniaturansicht angehängter Grafiken
Klicke auf die Grafik für eine größere Ansicht

Name:	IMG.jpg
Hits:	1961
Größe:	508,1 KB
ID:	16363  
irma14-86 ist offline   Privat Nachricht senden Mit Zitat antworten
Alt 27.02.2013, 03:08   #2
irma14-86

Bronze-Mitglied
hat dieses Thema eröffnet
 
Benutzerbild von irma14-86
 
Registriert seit: 17.10.2010
Ort: Kreis Recklinghausen
Beiträge: 680
Standard

Das Problem wurde gelöst.
irma14-86 ist offline   Privat Nachricht senden Mit Zitat antworten
Antwort


Forumregeln


Alle Zeitangaben in WEZ +2. Es ist jetzt 07:29 Uhr.

Powered by vBulletin® Version 3.8.11 (Deutsch)
Copyright ©2000 - 2026, Jelsoft Enterprises Ltd.